Descriere 3
Caracteristici tehnice si dimensionale 4
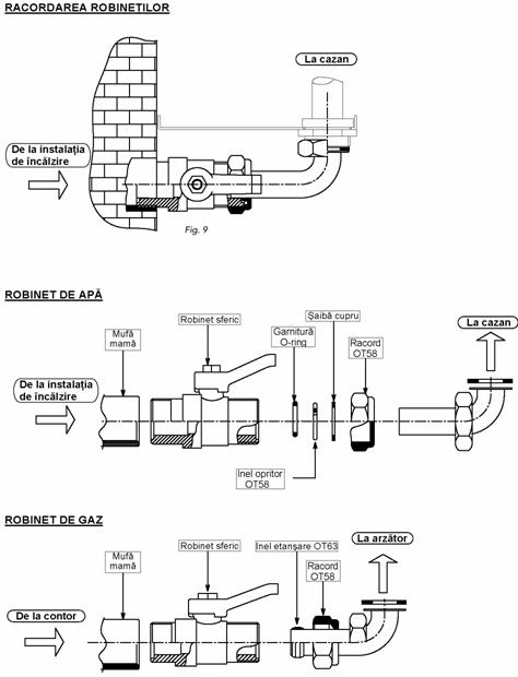
Instalarea 9
Principiu de functionare 16
Pornirea si oprirea 17
Reglarea 19
Trecere de la gaz metan la GPL 21
Curatare si īntretinere 21
Posibile defectiuni 22
Cazanul functioneaza Reglarea flacarii este gresita
dar temperatura nu creste Verificati daca consumul de gaz este corect
Cazanul este murdar
Verificati si curatati corpul cazanului
Cazanul este necorespunzator
Verificati daca cazanul este dimensionat corect pentru cerintele sistemului de īncalzire centrala
Condens īn cazan Termostatul este incorect reglat
Reglati termostatul la o temperatura mai mare
Consum insuficient de gaz
Verificati daca consumul de gaz este corect si reglati presiunea daca este necesar
Cazanul se murdareste cu usurinta Reglarea flacarii nu este buna
Verificati daca flacara arzatorului este reglata corect si daca consumul de gaz este corect pentru puterea cazanului
Radiatoare reci iarna Comutatorul este īn pozitia Summer (Vara)
Rotiti comutatorul īn pozitia Winter (Iarna)
Termostatul de camera este reglat prea jos sau este defect
Reglati butonul la o temperatura mai mare si daca este 949h71j necesar īnlocuiti-l
Pompa este blocata si nu se poate roti
Deblocati pompa īndepartānd partea de sus si rotind axul cu o surubelnita
Pompa nu se roteste
Īnlocuiti condensatorul sau pompa
Radiatoare calde vara Comutatorul este īn pozitia Winter (Iarna)
Rotiti butonul īn pozitia Summer (Vara)
Variatii mari ale temperaturii Debitul de apa este insuficient
apei calde de consum Mariti debitul de apa (minim trei litri pe minut)
Debit de apa calda insuficient Presiunea este insuficienta īn retea
Montati o instalatie de ridicare a presiunii
Nu exista debit de apa calda Pompa de circulatie apa calda blocata
Deblocati pompa īndepartānd partea de sus si rotind axul cu o surubelnita
9. POSIBILE DEFECŢIUNI
N.B.: Pentru a evita cheltuieli inutile, īn cazul opririi cazanului, asigurati-va ca aceasta nu se datoreaza īntreruperii curentului electric sau gazelor īnainte de a apela Serviciul Tehnic.
PROBLEME CAUZE si REMEDII
Cazanul se blocheaza Dupa mai multe tentative de aprindere, unitatea electronica opreste īntotdeauna cazanul
Verificati daca debitul de gaz la cazan este corect si daca aerul a fost eliminat din conducte
Verificati daca electrozii sunt pozitionati corect si nu prezinta depuneri
Arzatorul nu se aprinde Alimentarea electrica este oprita
Asteptati revenirea curentului
Duze obturate
Curatati cu atentie duzele
Vana de gaz defecta
Reparati sau īnlocuiti vana de gaz
Lipsa descarcarii electrice īntre Īn faza de aprindere nu se realizeaza descarcarea electrica
electrozii de aprindere īntre electrozii de aprindere
Controlati racordul electric si eficienta īmpamāntarii
Controlati vana de gaz
Controlati termostatul de siguranta
Controlati ca electrozii sa fie corect pozitionati si nu prezinta depuneri
Termostatul de reglare este reglat prea jos
Controlati alimentarea electrica
Controlati unitatea electronica
Bufnituri la arzatorul principal Gazul furnizat este insuficient
Verificati presiunea gazului la arzatorul principal
Cazanul este murdar
Verificati si curatati corpul cazanului
Arzatorul este murdar
Verificati si curatatii arzatorul
Miros de gaz Cazanul este murdar
Verificati si curatati corpul cazanului
Tirajul cosului este insuficient
Verificati eficienta tirajului cosului
Aportul de aer este insuficient
Aerati suplimentar ambientul
Reglarea flacarii este gresita
Verificati debitul de gaz la contor si presiunea la
arzatorul principal
DESCRIERE
Cazanul Domina Oasi C 24 E este un nou model de generator termic cu randament ridicat, ce functioneaza pe gaz metan, pentru īncalzire centrala si preparare de apa calda de consum. Particularitatea acestui aparat este de a avea īncorporat o centrala eletronica de comanda a aprinderii si controlului flacarii, care determina automatizare completa si siguranta īn functionarea arzatorului.
Principalele componente ale cazanului sunt:
Schimbator de caldura din cupru constānd din patru tuburi cu aripioare special proiectate pentru obtinerea unui randament ridicat.
Boiler din otel cu acumulare rapida.
Camera de ardere izolata cu fibre ceramice.
12 arzatoare din inox proiectate special pentru acest cazan.
Vana de securitate pentru gaz cu modulator, prevazut cu stabilizator de presiune.
Vana de securitate pentru circuitul de īncalzire.
Vas de expansiune īnchis.
2 pompe cu turatie variabila.
Potentiometru pentru reglarea puterii termice de īncalzire.
Potentiometru pentru reglarea puterii termice de preparare a apei calde de consum.
Termostat de limita maxima.
Termostat de siguranta.
Termostat de gaze arse (Total Security).
Centrala electronica pentru aprindere si control automat al flacarii.
Senzor de temperatura.
Doua clapete de sens.
Robinet de umplere a instalatiei de īncalzire cu clapeta de retinere.
Asamblarea, instalarea, punerea īn functiune a instalatiei si īntretinerea trebuie executate numai de catre personal calificat, īn conformitate cu toate regulamentele si directivele tehnice īn vigoare.
Instalarea cazanului trebuie sa respecte standardele si regulile īn vigoare, īn particular cu privire la dimensiunile camerei īn care cazanul este instalat, evacuarea gazelor arse, instalatia hidraulica, instalatia de combustibil si instalatia electrica.
CARACTERISTICI TEHNICE sI DIMENSIONALE
Cazanele Domina Oasi C 24 E sunt generatoare de caldura pentru īncalzire centrala si prepararare apa calda de comsum si sunt fabricate īn serie pentru functionarea cu gaze naturale sau GPL.
6.08 Reglarea presiunii sistemului de īncalzire centrala
Presiunea apei din sistemul de īncalzire centrala, citita pe hidrometrul panoului de comanda, se regleaza conform instructiunilor din paragraful respectiv.
N.B. - Pentru a evita cheltuieli inutile, īn eventualitatea opririi cazanului, verificati mai īntāi daca nu este o pana de curent sau de gaz si apoi chemati personalul autorizat.
7. TRECEREA DE LA GAZ METAN LA GPL
Reglajele urmatoare si operatiile de conversie trebuiesc executate de personal autorizat. FERROLI SpA īsi declina toate responsabilitatile pentru distrugeri rezultate din umblarea īn cazan a persoanelor neautorizate. Īn cazul īn care cazanul este utilizat cu un alt tip de combustibil, efectuati urmatoarele transformari:
Pentru a trece de la gaz metan la gaz petrolier lichefiat (GPL) si invers, duzele arzatorului principal trebuiesc īnlocuite. Presiunile minime si maxime trebuiesc apoi reglate la vana de gaz (vezi paragraful respectiv).
- Dupa transformarea cazanului de pe gaze naturale pe GPL, aplicati placuta portocalie din kit-ul de transformare lānga placuta cu date tehnice.
Nota - Diametrele duzelor si presiunile la arzatorul principal sunt date īn tabelele 3 si 4, pag. 5.
- Pentru transformarea cazanului de pe gaze naturale pe GPL sau invers, este necesar sa se insereze conectorul asa cum este indicat īn fig. 10.
8. CURĂŢARE sI ĪNTREŢINERE
Operatiile urmatoare trebuie executate de personal autorizat cum sunt cei din Serviciul Tehnic.
8.01 Controlul periodic al cazanului si cosului
Se recomanda sa se efectueze cel putin o data pe an urmatoarele controale:
- Presiunea apei īn sistemul de īncalzire central cānd acesta nu functioneaza trebuie sa fie de circa 1 bar. Īn caz contrar reglati presiunea la aceasta valoare.
- Dispozitivele de control si siguranta (vana de gaz, termostatele, etc.) trebuie sa functioneze corect.
- Arzatorul si schimbatorul de caldura trebuie sa fie curatate. Pentru a evita distrugerea lor, curatati-le īntotdeauna cu o perie moale sau aer comprimat. Nu folositi produse chimice.
- Vasul de expansiune trebuie sa fie plin.
- Trebuie asigurata etanseitatea īn circuitele de gaze de apa.
- Tubulatura de gaze arse trebuie sa nu contina obstacole si sa nu prezinte fisuri.
- Electrozii nu trebuie sa aiba depuneri si sa fie pozitionati corect.
- Presiunea si debitul de gaz trebuie sa corespunda valorilor indicate īn tabelele respective.
- Pompele de circulatie nu trebuie sa fie blocate.
8.02 Curatarea cazanului si arzatorului
Cazanul nu are nevoie de īntretinere speciala. Este suficienta curatirea lui o data pe an. Corpul cazanului si arzatorul nu trebuie niciodata curatate cu produse chimice sau cu perii de sārma. Dupa operatiile de curatare, o atentie deosebita trebuie acordata verificarii si trecerii prin toate operatiunile de pornire si functionare a termostatelor, vanei de gaz si a pompelor. Dupa aceste controale, verificati ca nu exista pierderi de gaz.
6.03
Dispozitive de reglare (fig. 14a - 14b)
Pe placa electronica
P1 = Reglarea temperaturii de īncalzire
P2 = Reglarea temperaturii apei calde de consum
P3 = Reglarea puterii termice de īncalzire
Pe aparatura de aprindere
P4 = Reglarea presiunii gazului īn faza de aprindere
P5 = Prereglat īn fabrica - a nu se modifica
6.04 Reglarea puterii maxime īn instalatie (fig. 14)
Aceasta reglare trebuie efectuata electronic folosind surubul de reglaj "P3", īncepānd cu o temperatura a sistemului de īncalzire mai mica decāt maximul termostatului de reglare (temperatura sistemului de īncalzire de 50 C). Conectati un manometru īn punctul de prelevare al presiunii īn aval de vana de gaz. Rotiti surubul de reglare a temperaturii pāna la valoarea maxima, apoi reglati presiunea la valoarea dorita, consultānd diagramele (figurile 3 si 4). Odata terminata aceasta operatie, porniti si opriti arzatorul de doua - trei ori folosind termostatul. Verificati de fiecare data daca valorile presiunii ramān cele reglate si daca aprinderea arzatorului se face corect. Īn caz contrar este necesara continuarea reglarii pāna la stabilizarea presiunii la aceasta valoare. Cānd arzatorul este aprins pentru a controla calibrarea presiunii, rotiti butonul termostatului la valoarea maxima, īn caz contrar erorile vor reapare.
6.05 Reglarea temperaturii de īncalzire centrala
Temperatura apei de īncalzire se regleaza prin rotirea butonului de reglare (fig. 12 - componenta 2). Rotiti butonul īn sens orar pentru a creste temperatura apei si īn sens antiorar pentru a reduce temperatura apei. Temperatura poate fi variata de la un minim de 30 C la un maxim de 85 C. Nu este recomandat sa folositi cazanul la temperaturi sub 45 C.
6.06 Reglarea temperaturii camerei (cānd exista termostat de camera)
Temperatura camerei se regleaza pozitionānd butonul termostatului de camera la valoarea dorita. Termostatul controleaza automat cazanul, īntrerupānd temporar alimentarea electrica īn concordanta cu cerintele de īncalzire ale camerei.
6.07 Reglarea diferentei de temperatura Δt pentru īncalzire, variind turatia pompei
Ecartul termic Dt (diferenta de temperatura a apei de īncalzire centrala īntre tur si retur) trebuie sa fie mai mica de 20 °C. Aceasta valoare se obtine variind debitul si īnaltimea pompei utilizānd variatorul acesteia (sau comutatorul) montat pe corpul pompei. Marind turatia pompei, scade diferenta Δt si vice versa.
TIP |
Putere termica cazan |
Puteretermica PCI |
Putere termica PCS |
Putere termica a.c.c. |
Contin. apa ptr. ncalzire |
Contin. a.c.c. |
|||||
|
G20 |
G31 |
||||||||||
|
Max. |
Min. |
Max. |
Min. |
||||||||
|
kW |
kW |
kW |
kW |
kW |
kW |
kW |
kW |
kW |
Litri |
Litri |
|
|
Domina Oasi C 24 E |
|
|
|
|
|
|
|
|
|
|
|
TIP |
Racorduri |
Vas de expansiune |
Presiune max. īncalzire |
Presiune max. a..c.c. |
|||||
|
|
|
|
|
|
Capacitate |
Presiune |
|||
|
|
|
|
|
|
Litri |
bar |
bar |
bar |
|
|
Domina Oasi C 24 E |
3/4" |
1/2" |
1/2" |
1/2" |
3/4" |
|
|
|
|
TIP |
Duze principale (mm) |
Debit gaz la arzator |
Vana gaz Ų 1/2" |
||
|
G20 |
G31 |
G20 |
G31 |
||
|
|
|
m3/h |
kg/h |
||
|
Domina Oasi C 24 E |
|
|
|
|
Honeywell - VK4105G |
TIP |
Presiune gaz alimentare |
Presiune gaz la arzator |
Supapa de siguranta īncalzire |
||||
|
G20 |
G31 |
G20 |
G31 |
||||
|
minima |
nominala |
minima |
nominala |
||||
|
Mbar |
mbar |
mbar |
mbar |
mbar |
mbar |
bar |
|
|
Domina Oasi C 24 E |
|
|
|
|
|
|
|
TIP |
Debit max. de a.c.c. la Dt 30 °C |
Presiune gaz pentru a.c.c. |
Supapa de siguranta a.c.c. |
Grad de protectie |
Masa |
||
|
G20 |
G31 |
||||||
|
litri/10' |
litri/h |
mbar |
mbar |
bar |
kg |
||
|
Domina Oasi C 24 E |
|
|
|
|
|
IP44 |
|
N.B. - Presiunile gazului la arzator si debitele de gaz pe durata fazei de īncalzire centrala indicate īn tabel se refera la puterea nominala a cazanului. Pentru a reduce aceasta putere (unde este posibil), este necesar sa se reduca presiunea gazului pāna se atinge valoarea minima a puterii (vezi diagramele din fig. 3 si 4).
Īn timpul procesului de preparare a apei calde de consum, presiunile gazului la arzator trebuie sa corespunda valorilor puterii maxime indicate īn tabelul 4 pentru diferite tipuri de combustibili gazosi.
Controlul presiunii gazului trebuie facut la debitul maxim de iesire a apei calde de consum.
Temperatura maxima de lucru pentru īncalzire este de 90 °C.
Temperatura maxima de lucru pentru prepararea apei calde de consum este de 65 °C, reglabila īntre 10 °C si 65 °C.
2.02 Vedere generala si componente principale

Fig. 2
6. REGLAREA
6.01 Reglarea presiunii si debitului la arzatorul principal
Acest cazan functioneaza pe principiul flacarii modulate. El are doua valori fixe ale presiunii, minima si maxima, care trebuie sa corespunda celor indicate īn tabel, indiferent de tipul de gaze utilizate.
Nota - Datorita particularitatilor constructive specifice, este foarte important ca urmatoarele operatii de reglare sa fie efectuate doar de personal calificat.
6.02 Reglarea presiunii minime si maxime cu vana Honeywell VK4105G
- Conectati manometrul potrivit la priza de presiune "B" īn aval de vana de gaz.
- Deconectati tubul de compensare a presiunii "F".
- Īndepartati capul de protectie "C".
- Reglati potentiometrul P3 (de pe placa de baza) la minim (sens antiorar).
- Reglati cazanul sa functioneze pentru īncalzire centrala.
- Reglati presiunea minima rotind surubul "D" īn sens orar pentru a reduce presiunea si īn sens antiorar pentru a o creste.
- Reglati la maxim potentiometrul P3 (sens orar).
- Reglati presiunea maxima rotind surubul "E" īn sens orar pentru a creste presiunea si īn sens antiorar pentru a o reduce.
- Reconectati tubul de compensare a presiunii "F".
- Reasezati capul de protectie "C".
= Priza de presiune īn amonte
= Priza de presiune īn aval
= Cap de protectie
= surub de reglare a presiunii minime
= surub de reglare a presiunii maxime
= Tub de compensare a presiunii
Fig. 13
Nota - Daca dupa efectuarea corecta a procedurii de pornire, arzatoarele nu se aprind si avertizorul de oprire a cazanului este aprins, asteptati circa 15 secunde si apoi rotiti cu forta butonul 3 (fig. 12) īn pozitia RESET iar apoi eliberati-l. Unitatea electronica de control a resetarii va repeta ciclul de aprindere. Daca dupa o secunda de asteptare arzatoarele nu se aprind, consultati paragraful POSIBILE DEFECŢIUNI.
Nota - Īn cazul producerii unei caderi de tensiune īn timpul functionarii cazanului, arzatoarele automat se opresc si repornesc la revenirea curentului electric.
5.03 Oprirea cazanului
Īnchideti robinetul de gaz din amonte de cazan si decuplati-l de la reteaua electrica.
Important: Daca cazanul nu este folosit pe perioade lungi īn timpul iernii, pentru a evita distrugerea provocata de īnghet, se recomanda golirea apei din circuite (īncalzire si preparare apa calda de consum). Alternativ, goliti doar instalatia de preparare a apei calde de consum si adaugati antigel special īn sistemul de īncalzire centrala.
5.04 Verificari si controlari dupa prima pornire
Verificati daca nu exista pierderi pe circuitele de gaz si de apa.
Verificati pornirea corecta a cazanului prin porniri si opriri repetate folosind potentiometrul de reglare.
Controlati eficienta cosului īn timpul functionarii cazanului.
Controlati daca consumul de combustibil indicat de contor corespunde celui indicat īn tabelul 3 la pag. 5.
Verificati daca circulatia apei īntre cazan si instalatia de īncalzire este corecta.
Verificati daca īn modul de functionare "IARNĂ", pompa se opreste si apa calda de consum este produsa corect atunci cānd robinetul de apa calda este deschis.
Verificati daca īn modul de functionare "VARĂ", arzatorul se aprinde si se opreste corect cānd robinetul de apa calda este deschis si īnchis.
Controlati daca debitul de apa calda si Δt corespund tabelului. Nu aveti īncredere īn masuratorile empirice. Temperatura trebuie masurata folosind instrumente speciale si cāt mai aproape posibil de cazan, luānd īn considerare pierderile de caldura prin tevi.
Verificati daca vana de gaz moduleaza corect atāt īn faza de īncalzire cāt si īn timpul fazei de preparare a apei calde de consum.
5.05 Verificarea si controlul evacuarii gazelor arse
Cazanul este dotat cu termostat de gaze arse pentru a īmbunatati controlul si siguranta evacuarii produselor de combustie. Daca cosul nu are tirajul bun, termostatul va īmpiedica gazul sa ajunga la arzator.
Daca termostatul de gaze arse (TOTAL SECURITY) este īnlocuit, folositi numai piese originale si asigurati-va ca legaturile electrice sunt corecte. Īn timpul montarii asigurati-va ca termostatul de gaze arse (TOTAL SECURITY) nu este stricat (ex nu modificati panta aripioarelor termostatului) si nu decuplati niciodata termostatul de la circuitul electric. Daca termostatul declanseaza des, contactati personalul specializat.
2.03 Caracteristicile de variatie ale puterii termice
Pentru a regla puterea termica a focarului astfel reglāndu-se si puterea termica transmisa apei pentru īncalzire actionati asupra arzatorului principal prin intermediul placii electronice de control (fig. 14a - 14b).
Diagramele indica variatia puterii termice a apei īn functie variatia presiunii de lucru la arzator.
Se poate adapta puterea cazanului la cerintele sistemului de īncalzire centrala, ceea ce īnseamna īn primul rānd reducerea pierderilor de caldura si astfel economie de combustibil. Īn plus, variatia puterii termice reglementata de legislatie) nu are nici un efect asupra randamentului si caracteristicilor arderii.
2.04 Caracteristicile pompei de circulatie
Īnaltimea de pompare si debitul pompei se pot regla cu ajutorul selectorului de variatie a turatiei īncorporat.
Presostatul de aer permite apoi dispozitivelor de control si siguranta sa aprinda arzatorul. Prin sistemul electronic de modulare al flacarii, puterea termica a cazanului este reglata gradat pāna cānd se atinge temperatura dorita. Daca puterea ceruta de instalatia de īncalzire este mai mica decāt puterea termica minima a cazanului, cānd temperatura livrata depaseste valoarea setata, arzatorul se stinge si sistemul electronic impune o īntārziere de 2 minute īnainte de a permite reaprinderea. Odata atinsa temperatura setata la termostatul de camera, arzatorul se stinge si pompa continua sa functioneze īnca 5 minute pentru a īmbunatati distributia caldurii īn instalatie.
Daca se consuma apa calda de consum īn timpul fazei de īncalzire, se decupleaza imediat circuitul electric de īncalzire centrala si este activat circuitul apei calde de consum. Pe durata acestei faze, pompa de circulatie pentru īncalzire este oprita si cazanul furnizeaza apa la temperatura reglata. Temperatura apei calde din serpentina boilerului va fi mentinuta la o valoare constanta prin intermediul modularii flacarii si, daca puterea ceruta este mai mica decāt cea furnizata, sistemul electronic va determina oprirea arzatorului si mentinerea īn functiune īnca 2 minute a pompei.
Ori de cāte ori prepararea apei calde de consum īnceteaza, pompa pentru īncalzire centrala este activata pentru un moment īn scopul evitarii blocarii acesteia, mai ales vara. Este util de stiut ca īn timpul fazei de preparare a apei calde de consum, circuitul de īncalzire ramāne oprit.
"VARĂ" ) (fig. 12)
Cu butonul (2 - fig. 12) īn aceasta pozitie, este produsa numai apa calda de consum īn conformitate cu procedura descrisa mai sus.
5. PORNIREA sI OPRIREA
5.01 Verificari ce trebuie facute īnaintea primei porniri
Cānd porniti cazanul pentru prima oara, este bine sa faceti urmatoarele verificari:
- robinetul de separare dintre cazan si sistemul de īncalzire este deschis;
- instalatia de īncalzire centrala este umpluta si aerisita bine;
- nu exista pierderi de apa sau de gaz din sistemul de īncalzire sau din cazan;
- legaturile electrice sunt corect facute si īmpamāntarea cazanului este conectata la o instalatie eficienta de īmpamāntare;
- nu exista substante lichide sau materiale inflamabile lānga cazan;
- presiunea si debitul de gaz sunt cele cerute.
5.02 Operatii ce trebuie facute īnaintea pornirii
Deschideti robinetul de gaz aflat īnaintea cazanului.
Scoateti aerul prezent īn teava īnaintea vanei de gaz.
Apasati īntrerupatorul (daca exista) sau introduceti stecherul cazanului īn priza.
Rotiti comutatorul (Fig. 12 - componenta 3) īn pozitia ON.
Īn acest moment, alegeti daca cazanul va functiona pentru īncalzire centrala si pentru prepararea apei calde de consum sau daca va functiona numai pentru prepararea apei calde de consum. Daca este aleasa prima varianta (īncalzire centrala si preparare apa calda de consum), pozitionati butonul 2 (fig. 12) īn pozitia "IARNĂ" corespunzatoare unei valori mai mari de 50 C si reglati termostatul de camera (daca exista) la temperatura dorita. Arzatorul se aprinde si cazanul īncepe sa functioneze automat, controlat de regulatorul si dispozitivele sale de siguranta.
Daca este aleasa a doua varianta (numai preparare de apa calda de consum), rotiti butonul 2
(fig. 12) īn pozitia "VARĂ". Īn acest moment, cazanul este gata sa functioneze automat ori de
cāte ori se consuma apa calda de consum.
Nota Cānd conectati un termostat de camera cu programare zilnica sau saptamānala sau un programator orar, nu le alimentati electric de la contactele lor de īntrerupere. Ele ar trebui alimentate direct de la retea sau de la baterii, īn conformitate cu tipul dispozitivului respectiv.
Desi acest aparat poate fi folosit si fara un termostat de camera, va recomandam sa instalati unul din urmatoarele motive:
Conditii mai confortabile sporit īn camera de īncalzit, datorita usurintei cu care temperatura camerei se poate regla.
Economie mai mare de energie
3.09 Verificari
Umpleti instalatia de īncalzire urmānd instructiunile de mai sus si verificati ca nu exista pierderi īn circuitele de apa calda de consum si de īncalzire. Etanseitatea conductelor de gaz trebuie verificata cu mare atentie folosind o solutie de apa cu sapun. Verificati de asemenea daca conexiunile electrice sunt corect facute.
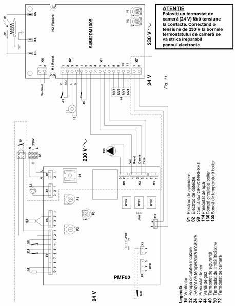
3.10 Instalarea unui termostat de camera (72) (fig. 11)
Pentru conectarea electrica a termostatului este necesar sa
Deschideti cutia electrica si īndepartati "conectorul cablu (suntul)" dintre bornele 4 si 5.
Conectati termostatul de camera (72) asa cum este aratat īn figura 11.
4. PRINCIPIUL DE FUNCŢIONARE
Cazanul este proiectat sa functioneze cu doua tipuri de gaz: metan sau propan (GPL). Tipul de gaz poate fi ales la achizitionarea cazanului sau acesta poate fi convertit mai tārziu, pe pozitie. Acesta functioneaza cu sisteme tehnologice avansate cum ar fi regulatorul electronic, dispozitive de control si siguranta.
"IARNĂ" ) (fig. 12)
Cānd termostatul de camera cere caldura, pompa de circulatie pentru īncalzire si ventilatorul pornesc.
3. INSTALAREA
INSTALAREA CAZANULUI TREBUIE FĂCUTĂ NUMAI DE PERSONAL AUTORIZAT, CU RESPECTAREA TUTUROR INSTRUCŢIUNILOR sI REGULAMENTELOR.
Se recomanda includerea unui robinet de separare īntre cazan si sistemul de īncalzire centrala pentru a permite, daca este necesar, separarea cazanului de sistem.
Se recomanda montarea īn circuitul de apa calda de consum a unui vas de expansiune de 2 litri.
ATENŢIE!!
Acest cazan trebuie sa fie montat īntr-o camera suficient de bine ventilata pentru evitarea crearii unor conditii periculoase īn cazul īn care exista pierderi de gaz, chiar si īn cantitati mici. Aceasta norma de siguranta este impusa de Directiva CEE nr. 09/396 pentru toate echipamentele care functioneaza cu gaze, chiar si pentru unitatile cu camera īnchisa.
Cadrul
de montare a cazanului pe zid
Un cadru de montare este disponibil la cerere; acesta serveste numai la trasarea punctelor de sustinere si racord ale cazanului pe perete si poate fi ulterior reutilizat pentru alte cazane.
3.02 Prinderea cadrului
Pozitionati cadrul pe peretele ales pentru instalarea cazanului; cu ajutorul unui boloboc verificati daca consola inferioara D este perfect orizontala. Fixati provizoriu cadrul pe perete folosind doua cuie sau doua suruburi īn gaurile B. Trasati punctele de fixare C īn care cazanul va fi ulterior montat folosind suruburile de fixare. Punctele pentru racordarea conductelor de apa si de gaz se pot obtine folosind gaurile din consola inferioara D.
Nota: - Īn absenta cadrului de montare, cazanul poate fi fixat pe perete folosind suruburile de fixare potrivite prin gaurile din rama cazanului.
Fig. 7
Schema de conexiuni

3.04 Racordarea circuitelor de īncalzire si preparare a apei calde de consum
Conectati la racordurile corespunzatoare conform pozitiilor indicate īn fig. 1. Supapa de siguranta a sistemului de īncalzire centrala trebuie racordata la o pālnie colectoare, pentru a evita scurgerea apei pe jos īn cazul unui excedent de presiune īn circuitele de īncazire centrala si apa calda de consum. Efectuati conectarea cazanului astfel īncāt conductele sale interioare sa nu fie tensionate. Pentru a asigura o functionare eficienta si o durabilitate corespunzatoare a cazanului, instalatia hidraulica trebuie sa fie dimensionata corespunzator si sa contina toate accesoriile necesare care asigura o functionare corecta si un transport al caldurii reglementat. Ecartul termic dintre colectorul de tur si cel de retur al cazanului se recomanda sa nu depaseasca 20 °C. Nu se recomanda utilizarea cazanului cu temperatura apei livrate mai mica de 50 °C pentru a se evita formarea condensului, care provoaca coroziunea componentelor cazanului.
3.05 Caracteristicile apei din cazan
Daca duritatea apei este mai mare de 25 °Fr, apa utilizata trebuie tratata corespunzator pentru a se evita eventualele depuneri pe cazan cauzate de duritatea apei sau coroziunea cauzata de agresivitatea apei. Trebuie retinut ca datorita conductivitatii termice scazute, depunerile de cātiva milimetri grosime pot conduce la supraāncalziri considerabile ale peretilor cazanului, avānd urmari grave.
ESTE ABSOLUT OBLIGATORIU CA APA UTILIZATĂ SĂ FIE TRATATĂ ĪN URMĂTOARELE CAZURI:
A) instalatii de dimensiuni mari (ce contin mari cantitati de apa);
B) introduceri frecvente de apa de adaus īn instalatie;
C) circuitele de apa calda de consum
Īn cazul īn care este necesara golirea partiala sau totala a instalatiei, se recomanda ca umplerea sa se faca cu apa tratata.
3.06 Ansamblul de umplere manuala
Cazanul este prevazut cu un robinet sferic pentru umplerea manuala a instalatiei de īncalzire centrala. Cānd instalatia nu functioneaza, presiunea trebuie sa fie de circa 1 bar. Daca īn timpul functionarii evaporarea gazelor dizolvate īn apa cauzeaza scaderea presiunii sistemului de īncalzire sub nivelul minim descris mai sus, utilizatorul trebuie sa utilizeze robinetul de umplere pentru a aduce presiunea la valoarea initiala. Presiunea apei īn cazan cānd acesta functioneaza, trebuie sa fie īn jur de 1,5 2 bar. La sfārsitul operatiei, īnchideti īntotdeauna robinetul de umplere.
Nota - Daca exista posibilitatea formarii pungilor de aer īn unele puncte de pe turul si returul instalatiei de īncalzire, se recomanda prevederea instalatiei cu ventile de aerisire īn acele puncte.
3.07 Racordarea conductei de gaz
Racordarea la gaze se face utilizānd o conducta rigida prevazuta cu un robinet de gaz. Daca se foloseste un racord flexibil, acesta trebuie sa aiba aprobarile necesare.
Debitul de gaz la contor trebuie sa fie suficient de mare pentru folosirea simultana a tuturor aplicatiilor racordate la el. Diametrul conductei de gaz care porneste din cazan nu este un factor determinant īn alegerea diametrului tevii dintre aparat si contor. Aceasta trebuie aleasa īn functie de lungimea sa si de pierderea de sarcina.
3.08 Conectarea la instalatia electrica
Cazanul trebuie conectat la o sursa electrica monofazata 220 V/50 Hz cu o rezistenta fuzibila de maxim 3 A si un īntrerupator bipolar cu deschiderea contactelor de cel putin 3 mm montat īntre cazan si sursa de curent. Cazanul trebuie sa fie conectat īntotdeauna la o instalatie de īmpamāntare eficienta. Sub cutia electrica exista un panou terminal cu 3 borne pentru a conecta cazanul la retea si un panou cu 2 borne pentru conectarea termostatului de camera. Pentru conectare, desfaceti suruburile care fixeaza cutia panoului terminal si conectati firele, respectānd pozitia terminalelor. Trebuie mentionat ca īntre contactele termostatului de camera este tensiune redusa (24 V).
Īn momentul racordarii electrice a cazanului la o instalatie electrica cu faza si nul de lucru, este important SĂ RESPECTAŢI polaritATEA (FAZĂ: cablul maro, NUL DE LUCRU: cablul albastru,
ĪMPĂMĀNTAREA cablul galben-verde).
Nota: Daca trebuie īnlocuit cablul electric de alimentare, utilizati numai cablu "HAR H05 VV-F" 3 0,75 mm2 cu diamentru exterior de maxim 8 mm.
|
POTENŢIOMETRU |
AMPLASARE |
|
|
P1 |
Reglarea temperaturii de īncalzire |
Schema de control |
|
P2 |
Reglarea temperaturii a.c.c. |
Schema de control |
|
P3 |
Reglarea puterii termice de īncalzire |
Schema de control |
|
P4 |
Reglarea presiunii gazului la aprindere |
Aparatura de aprindere |
|
P5 |
Reglajul fabricii; a nu se modifica |
Aparatura de aprindere |
|